油田實現第三次采油的重要手段是通過聚合物注入的采油方式,油田遠程測控,遠程其過程就是在配置站將聚合物與水按一定的比例混合,并經過一定時間的熟化后,通過外輸泵輸往各個注入站,在注入站加清水稀釋,然后注入井里。目前推廣的“集中配置、分散注入”式聚合物配置系統即一個聚合物配置站對應多個注入站。
目前,配置與注入的控制相對獨立,沒有建立聯系配置和注入的控制系統,由于油田地域廣闊,要想實現穩定有效的集中控制有很大的困難。而且各站之間距離遙遠采用常規的控制是不可能實現的,通過采用力控軟件的內置控制算法利用電臺遠程通訊組件來建立起了配置站和注入站協調統一的控制系統。
某油田現在處于三次采油階段,聚合物母液是三次采油主要注入井口成分,所以母液的大規模的配制必不可少,這就必須要建設自動化、大規模的聚合物配制站。
從現場實際情況來看,絕大多數“配注站”的控制系統中都存在一個共性問題:即缺少一套切實可行的綜合控制系統。一方面,雖然在配置站都實現了自動化監控系統,但在注入站仍然是手動控制,注入站的工人要時刻監視儲液罐的液位、壓力、流量變化,手動進行調整,還要用電話與配置站聯系,通知配置站調整外輸泵變頻器的頻率和調節閥的開度,而具體的調整量還要雙方多次聯系,不斷地調整,才能逐漸逼近所要求的目標,不僅勞動強度大,而且工作效率低。另一方面,由于配置站與注入站之間的距離遙遠,直線距離一般都在1.5公里以上,而且中間隔有沼澤地,不僅架設線路困難而且不便于維護。
本項目對過去實驗階段的以人工測控為主的裝置用先進的 PLC及上位機組太軟件組成的監控系統進行升級替代,并在實際生產中取得滿意的效果。
2.1、方案設計
本系統以PLC為控制主體,并配置組態軟件作為監控系統,來實現對系統的數據監視和流程控制。系統網絡結構簡單,PLC通過工業總線形式從各設備傳感器、壓力儀表等采集數據,通過軟件設計控制程序,對現場開關、閥門等進行監控處理,并可以以多種工作方式進行操作,如就地操作模式、遠程操作模式、自動流程控制等,將設備進行集中控制管理,并監視其運行狀況,方便進行故障處理。PLC控制站同監控計算機之間通過以太網進行數據通訊,控制終端均設置在監控中心,由工作人員進行監控。
上位機根據工藝流程設計監控畫面,具有數據采集顯示、數據存儲管理、報警輸出、歷史數據存儲及報表生成等功能,并連接網絡打印機,方便生產過程中需要生成各種報表文件。該系統設計了冗余的配置模式,兩臺上位機通過以太網相連接,正常時主機進行于PLC的通訊,而主機發生異常時由從機與下位控制系統通訊,數據同步備份,保證了數據一致和完整性,使生產安全穩定的運行。

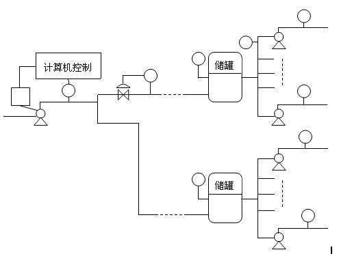
圖2-1 聚合物配置圖
油田根據三次采油的需要,在采油各作業區大量采用了膠聯聚合物配置系統。該系統可以分為2個環節,即聚合物的分散和聚合物溶液的熟化。分散裝置在整個系統中占有重要的地位,其作用是將干粉狀的聚合物與水通過配比,攪拌,使其混合成均勻的滿足濃度要求的溶液。因為聚合物溶液的配置濃度精度要求較高,聚合物遇水又易產生“魚珠”“粘團”,所以,這部分要由計算機實現全部的自動化控制。并且,裝置還可做成可移動的車載形式。而熟化系統主要是在現場熟化罐中完成的,這部分的控制形式可以是人工的也可以是計算機的。
計算機監控系統的控制方案是使用工業控制計算機加可編程控制器組成的自動控制系統代替原手動控制系統,配置站和注入站完全實現自動控制,通過數字電臺進行數據通訊,達到配置站和兩個注入站之間的聯動控制,各站的控制系統組成一個有機的整體系統,改變過去自成體系的分裂局面。這樣不但可以降低工人的勞動強度,提高工作效率,而且可以很好地協調聚合物配置與注入之間量的關系,有效地降低成本,達到最佳配置效果。
當儲液罐的液位發生變化時,就需要調整配置站外輸泵變頻器的輸出頻率來調整外輸泵的轉速,同時調整外輸泵出口閥門的開度,當調整閥門的開度不能使流量達到要求時,應微調變頻器,由此控制配置站輸出到注入站的聚合物流量來調整注入站儲液罐的液位。聚合物配置圖如圖2-1所示。
油田聚合物配置控制系統包括分散部分和熟化部分。
(1)分散部分工藝流程圖如圖2-2所示。

圖2-2分散控制流程圖
控制流程如下:在供給壓力水0.4-0.5Mpa、干粉、電力(220V、380V)后。該部分可按照要求的配液濃度進行自動生產配液(濃度可調),誤差小于±5% 。清水由清水泵打入,聚合物由聚合物罐經過鼓風機射流器送入,清水和聚合物在混配器中混合,進入混合罐,經攪拌,使其生成所要的溶液,再由轉液泵打去當地的熟化罐。至此完成了整個配置的分散過程。
(2)熟化部分流程圖如圖2-3所示。

如圖2-3所示由分散裝置配置完成的聚合物溶液經過轉液泵打入3個熟化罐,在熟化罐里,攪拌120min以上形成的溶液即可滿足使用標準,經過外輸泵打出,去各注入站。
3.1、系統配置
硬件:監控中心配置2臺工控機,安裝組態王軟件并配有除灰監控系統用于工作人員進行監控操作,并配置雙機熱備模式;同時安裝歐姆龍PLC,對現場設備進行數據采集和監控,并通過以太網交換機連接到2臺上位機,進行數據通訊。
軟件:由組態王設計的除灰系統監控軟件對采集數據和工藝流程進行管理、控制;PLC 編程軟件將控制程序下裝到PLC,并對PLC進行網絡組態。硬件配置具有擴展性,用于增加設備或與其他系統進行通訊。
本方案的邏輯及順序控制部分采用PLC來完成,整個控制過程的畫面監測,由力控監控軟件來完成。整個控制系統分為2個部分,分散和熟化,在PLC里可以形成2個子程序,按需調用。畫面監測也可以分成2個部分,分別顯示。自動監控系統的結構如圖3-1所示。

圖3-1自動監控系統結構圖
3.2、功能實現
在系統中建立混合罐、熟化罐液位,流量計讀數,罐內動態液位顯示,曲線,警報等動態變量時,需先在“設備”中建立仿真PLC,并在“數據詞典”中建立所需動態變量,設置連接設備、寄存器類型、數據類型等信息。可變數字的顯示在監控畫面中應設為“##.##”;管內動態液位通過設置背景色及填充色顯示,設置完畢后,均將其與相對應的動態變量相連接。按鈕功能的實現需要輸入適當的命令:
退出:exit(0);
切換畫面:showpicture(’****’);(“****”表示所切換的畫面)
輸入提示:支持觸摸屏的工作方式,凡有輸入的地方均出現軟鍵盤。可進行配方管理,根據需要,操作人員可以調整溶液的配比。
根據系統工藝需求,該系統設計了豐富的畫面顯示,形象動態的顯示分散系統、熟化系統布置圖,并采用不同顏色的顯示來反映各設備的運行狀態。該系統具有完善的報警處理,系統出現報警時,能顯示報警畫面、顯示報警內容,并對報警進行記錄,以便查詢、打印。
畫面監測:包括流程監控畫面、工藝參數顯示、報警畫面、趨勢畫面和報表畫面。流程監控畫面如圖3-3。

圖3-3流程監控畫面
圖3-3主要是分散裝置流程圖。清水經水泵、電動球閥、電動調節閥流向混合罐;同時,聚合物干粉經螺旋送料器、漏斗、射流器、混配器流入混合罐。在混合罐內將兩種原料攪拌后,流向熟化罐。
熟化過程畫面如圖3-4所示。來自分散裝置的混合物分別經1號、2號、3號熟化罐后,流向注聚泵。該系統具有完善的報警處理,系統出現報警時,能顯示報警畫面、顯示報警內容,并對報警進行記錄。
將工藝流程真實地在流程畫面上反映出來,該畫面具有實時、立體、動態的效果。該畫面不但具有直接顯示每一個罐區的液位、體積、重量功能,還具有動態介質流程走向和各種報警功能。報警系統如圖
化過程畫面

每一個液位都具有歷史趨勢和實時趨勢功能,歷史趨勢最長可達350小時,操作工可根據要求隨時進行查找。
對重要生產數據都具有語音報警功能,當參數達到高限報警或低限報警時,由語音直接輸出、提醒操作工注意。
報警畫面包括對分散車間和熟化車間的異常狀況發出警報。當分散車間的混合罐內液位出現異常時,警報窗口會將事件日期、事件時間、報警日期、報警時間、變量名、報警類型、界限值、優先級、操作員等信息如實反饋。當熟化車間的3個熟化罐中的任意一個,出現液位過高或過低的狀況時,系統也會發出報警,各罐之間警報不發生沖突,可同時顯示多個報警信息。
圖3-6所示為混合罐和1、2、3號熟化罐的液位曲線圖。

圖3-5報警畫面

圖3-6實時趨勢曲線畫面
聚合物驅油技術具體又分為聚合物驅,堿-聚合物驅、表面活性劑-聚合物混相驅、堿、表面活性劑-聚合物混相驅。實際應用中,常根據不同的油層物性(低滲透、中滲透、高滲透油層)而定采用多大分子量的丙烯酰胺類聚合物合適。如我國的大慶油田,因其滲透率較高,用于驅油的HPAM的分子量不應低于1000萬。然而,目前,輛工業生產難度大,大部分從英國、日本等國引進。產品形態有乳液產品,水溶性凝膠產品、粉狀產品。因其用量大、市場穩定,開發研究我國的高分子量丙烯酰胺類聚合物的工業化合成工藝技術很有必要。
本案例對組態王有了初步的認識,并在運用和軟件模擬運用上有了很大的提高。油田聚合物控制系統具有可靠的PLC對設備進行集中控制,并配置組態軟件作為監控系統,來實現對系統的數據監視和流程控制。系統網絡結構簡單,PLC通過工業總線形式從各設備傳感器、壓力儀表等采集數據,通過軟件設計控制程序,對現場開關、閥門等進行監控處理,并可以以多種工作方式進行操作,如就地操作模式、遠程操作模式、自動流程控制等,將設備進行集中控制管理,并監視其運行狀況,方便進行故障處理。